搜索
汉力达液压金币充值官方微信群液压资料下载
查看: 4492|回复: 9

真心求教此系统原理

[复制链接]
发表于 2015-12-16 10:28:23 | 显示全部楼层 |阅读模式
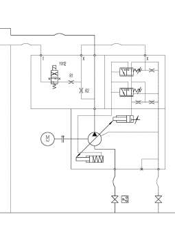
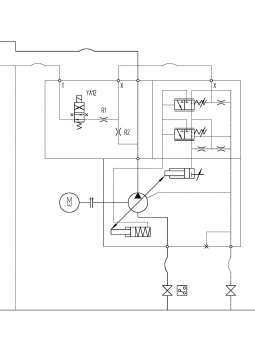
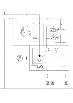
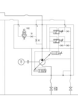
真心求教,此原理图中阻尼孔R2的作用?

液压系统

液压系统
  • 打卡等级:论坛老炮
  • 打卡总天数:970
  • 打卡总奖励:2845
发表于 2015-12-16 10:44:20 | 显示全部楼层
负载敏感改恒压,阻尼产生压差作用在滑阀两端
回复

使用道具 举报

  • 打卡等级:无名新人
  • 打卡总天数:1
  • 打卡总奖励:2
发表于 2015-12-16 10:50:01 | 显示全部楼层
减小压力冲击,改善泵瞬态性能。
回复

使用道具 举报

 楼主| 发表于 2015-12-16 12:37:48 | 显示全部楼层
dirk 发表于 2015-12-16 10:44
负载敏感改恒压,阻尼产生压差作用在滑阀两端

加载运行后,阻尼孔没在主油路上,没有什么作用啊!
回复

使用道具 举报

  • 打卡等级:即来则安
  • 打卡总天数:206
  • 打卡总奖励:631
发表于 2015-12-16 13:28:42 | 显示全部楼层
阻尼,动态性能,降低FR弹簧动作的频率
回复

使用道具 举报

  • 打卡等级:以坛为家
  • 打卡总天数:776
  • 打卡总奖励:3041
发表于 2015-12-16 20:46:30 | 显示全部楼层
能否提供完整的图啊,YA12后面接的什么?
回复

使用道具 举报

发表于 2015-12-16 22:06:31 | 显示全部楼层
回复

使用道具 举报

 楼主| 发表于 2015-12-17 10:28:27 | 显示全部楼层
rabbitmei 发表于 2015-12-16 22:06
https://www.iyeya.cn/forum.php?mod=viewthread&tid=5124&highlight=a10v
把这个看一下

谢谢!看了这个,觉得明白了很多!
回复

使用道具 举报

  • 打卡等级:无名新人
  • 打卡总天数:5
  • 打卡总奖励:6
发表于 2015-12-18 19:04:31 | 显示全部楼层
x199 发表于 2015-12-16 20:46
能否提供完整的图啊,YA12后面接的什么?

接油箱,保证零负载启动...
回复

使用道具 举报

  • 打卡等级:初来乍到
  • 打卡总天数:30
  • 打卡总奖励:74
发表于 2015-12-18 23:44:57 | 显示全部楼层
R2是用来限制到方何阀的油量而使油泵变为零排量起动。但有R1在,应可省畧,除非要外加远程压力控制。
回复

使用道具 举报

您需要登录后才可以回帖 登录 | 立即注册

本版积分规则