搜索
汉力达液压金币充值官方微信群液压资料下载
查看: 2513|回复: 17

关于柱塞泵无压力问题

  [复制链接]
  • 打卡等级:无名新人
  • 打卡总天数:3
  • 打卡总奖励:3
发表于 2025-4-5 21:51:33 | 显示全部楼层 |阅读模式
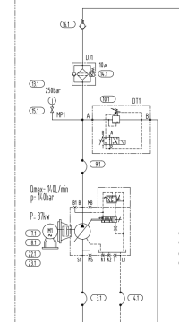
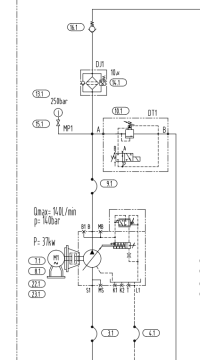
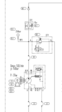
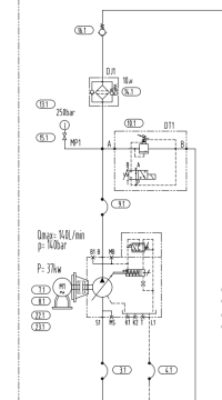
今天换了一个柱塞,换好后启动压力表无压力,怎么调都不行,溢流阀也调了,没反应,后来又换了个柱塞泵,也是没压力,然后拆了过滤器,通了通气,是通的,又检查了下溢流阀,清理出一个很小的皮子,装上就好了,可是我看了看原理图,溢流阀跟压力表都是并联,按理说溢流阀有问题卡住,压力表也会有度数啊,请教各位老师看看
1b06de0524cc55fe4506a3ff2e58ff9.png
回复

使用道具 举报

  • 打卡等级:无名新人
  • 打卡总天数:3
  • 打卡总奖励:3
 楼主| 发表于 2025-4-5 21:52:46 | 显示全部楼层
一开始怀疑泵有问题,因为泵是返修的,又换了个,也是没压力,怎么调都是0
回复

使用道具 举报

  • 打卡等级:以坛为家
  • 打卡总天数:694
  • 打卡总奖励:1109
发表于 2025-4-6 09:47:32 | 显示全部楼层
这个问题好排查的,泵开起来,摸摸(红外线测温仪检测)油泵进出油管温度差,一样就没坏。明显出油管温度低,油泵坏了。
盘油泵,力量较轻,油泵坏了。

或者先换溢流阀,毕竟换阀简单速度快。换上不好使,那就排查油泵。
油泵本身还有个调压阀,也可能是调压阀坏了。
回复

使用道具 举报

  • 打卡等级:偶尔看看
  • 打卡总天数:66
  • 打卡总奖励:158
发表于 2025-4-6 13:42:26 | 显示全部楼层
溢流阀的阻尼孔堵塞就无压力了。
回复

使用道具 举报

  • 打卡等级:无名新人
  • 打卡总天数:3
  • 打卡总奖励:3
 楼主| 发表于 2025-4-6 16:40:19 来自手机 | 显示全部楼层
zzfjct 发表于 2025-4-6 13:42
溢流阀的阻尼孔堵塞就无压力了。

请问,为什么阻尼孔堵了就没压力了,溢流阀和压力表是并联啊
回复

使用道具 举报

  • 打卡等级:无名新人
  • 打卡总天数:3
  • 打卡总奖励:3
 楼主| 发表于 2025-4-6 16:43:09 来自手机 | 显示全部楼层
zzfjct 发表于 2025-4-6 13:42
溢流阀的阻尼孔堵塞就无压力了。

如果阻尼孔堵了,溢流阀就起了作用,回油箱,可是溢流管一点温度都没
回复

使用道具 举报

  • 打卡等级:初来乍到
  • 打卡总天数:40
  • 打卡总奖励:118
发表于 2025-4-6 17:59:05 | 显示全部楼层
就是先导式溢流阀的先导油路被堵塞不通,导致主溢流阀阀芯处于开启状态,所以泵不起压

点评

永久会员?好厉害啊  发表于 2025-4-7 14:16
回复

使用道具 举报

  • 打卡等级:无名新人
  • 打卡总天数:3
  • 打卡总奖励:3
 楼主| 发表于 2025-4-8 07:23:46 来自手机 | 显示全部楼层
asekss 发表于 2025-4-6 17:59
就是先导式溢流阀的先导油路被堵塞不通,导致主溢流阀阀芯处于开启状态,所以泵不起压 ...

问题是溢流管都不热啊,摸着没有油溢流走
回复

使用道具 举报

  • 打卡等级:无名新人
  • 打卡总天数:4
  • 打卡总奖励:5
发表于 2025-4-8 14:50:50 | 显示全部楼层
溢流阀常打开,溢流泄压了
回复

使用道具 举报

  • 打卡等级:初来乍到
  • 打卡总天数:40
  • 打卡总奖励:118
发表于 2025-4-9 22:54:05 | 显示全部楼层
wangning512 发表于 2025-4-8 07:23
问题是溢流管都不热啊,摸着没有油溢流走

溢流阀全开了,所以温升很小,感觉不出来
回复

使用道具 举报

您需要登录后才可以回帖 登录 | 立即注册

本版积分规则