仔细的讨论一下力士乐A10V DR控制泵在液压系统中的变量情况
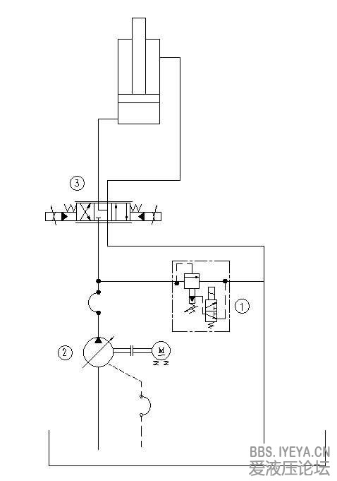
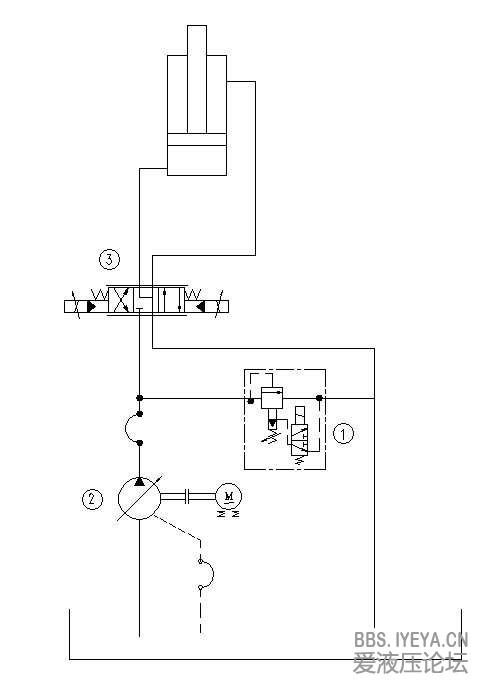
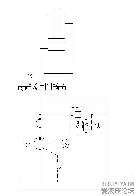
简介:液压原理如图所示:
液压泵为力士乐A10V DR恒压变量泵 排量45ml/r 电机转数1470r/min,则泵全排量输出时系统最大流量为66.2L/min
恒压变量泵2的压力调定为20MPa,安全阀1的安全压力为23MPa。
油缸的缸径为320mm
...
| 液压原理如图所示: 液压泵为力士乐A10V DR恒压变量泵 排量45ml/r 电机转数1470r/min,则泵全排量输出时系统最大流量为66.2L/min 恒压变量泵2的压力调定为20MPa,安全阀1的安全压力为23MPa。 油缸的缸径为320mm 问:当油缸速度为0.5m/min,受力折合压力为15MPa时,系统压力和流量各是多少呢? 我一直以来都认为,系统压力应该为15MPa,系统流量为40.2L/min。即系统压力取决于负载,系统流量取决于油缸速度。因为这个系统是变量系统,没有其他的溢流情况。 但是看论坛中的其他帖子提到了压力起变点的概念,意思是当系统压力没有到调定的20MPa的时候,泵是不会变量而是全排量输出的。我就比较迷惑了。 所以想请问一下大家,到底系统压力和流量应该是多少? |
已有29人参与
会员评论
-
- 引用 xiangdingli
讲的很透彻
-
- 引用 xwy@home
您好,
1、我仅仅从泵源输出功率与电机的匹配角度分析;
(1)泵输出压力与负载同步,输出流量是按照系统总流量和考虑到系统延迟损失等因素选择的,即是有“富余的"。
(2)泵与电机的功率匹配一般按照泵输出最大压力乘以最大输出流量再除以60算的(考虑效率因素);
(3)您提及的Vg=45cc泵参见图片中黑圈圈定的功率数值,则电机选择大于这个数值即可,就不会出现过载了;
(4)当然您的负载压力未必是280bar,选择一个大于负载压力10~20%的压力数值,计算功率即可选择驱动电机功率了;
(5)如果是串泵还要考虑后泵的输出功率;
(6)这种泵压力切断前输出流量为最大,流量就可以取最大数值即可;
2、我认为用泵输出功率选择电机功率比单纯计算瞬时系统压力流量选择功率可靠;
(1)如果是负载敏感泵,按照瞬时的流量压力计算的话难度就更大了;
3、我认为您的思路是计算瞬态负载泵输出功率即节能方向的更有意义,如果单纯选择电机功率提倡用泵输出功率选择即可;
4、建议测测电机电流;
谢谢!
-
- 引用 abcqinghua
- 3楼正解,我也这么觉得
-
- 引用 gaoqiang116
游勇 发表于 2013-10-22 23:02
由于有比例方向阀在变量泵与液压缸之间,所以结论如下:
1. 液压缸的速度是0.5米/分,对应的流量是40升/分 ...
这个应该不是恒压控制吧,确切的说应该是压力流量复合控制,用压差来控制排量,可以这样来理解吗
-
- 引用 longlong0633
gaoqiang116 发表于 2015-1-23 22:12
这个应该不是恒压控制吧,确切的说应该是压力流量复合控制,用压差来控制排量,可以这样来理解吗
他用的是DR恒压控制泵,所谓的恒压其实就是限压,在压力达到设定值之前,泵在最大排量处输出恒定流量,达到设定压力时输出所需流量,你说的那个是负载敏感泵,DRS控制,
-
- 引用 静静等待
游勇 发表于 2013-10-22 23:02
由于有比例方向阀在变量泵与液压缸之间,所以结论如下:
1. 液压缸的速度是0.5米/分,对应的流量是40升/分 ...
也就是说此时DR泵已经变量,其出口压力保持在设定值 200bar,但是因为油缸还是要继续伸出即有流量需求,此时泵提供系统所需要的流量40lpm,则泵排量为27.7cc/r,直至油缸运动到尽头后不再需要流量输出则泵排量减为最小?
-
- 引用 shamozhihu14
- 游老师说的那个比例阀压差逻辑反了吧,应该是比例阀根据通过阀自身流量产生5兆帕压差然后叠加到系统压力上产生20兆帕系统压力,不是系统有20兆帕压力,导致阀有5兆帕压差。如果阀压差没有5兆帕,那么系统实际压力应该到不了20兆帕,此时泵应该不会变量,就是最大排量输出的。个人理解哈。。。。
-
- 引用 游勇
shamozhihu14 发表于 2015-2-25 17:26
游老师说的那个比例阀压差逻辑反了吧,应该是比例阀根据通过阀自身流量产生5兆帕压差然后叠加到系统压力上 ...
1. 压力是从阻力产生,同时最大和最小流量之间实的变量压力际有0.5Mpa的分别。即设流量时为20Mpa,开始变量时的压力为19.5Mpa;
2. 开始时比例阀未开,油泵变在20Mpa下变为0排量;
3. 比例阀打开,由于开度小,负载未起动,20Mpa压力用于推动负载;
4. 负载起动後的速度决定于阀门开口度和负载与变量泵之间的压差,并非什么叠加。压差是果,不是因。
-
- 引用 shamozhihu14
- 我前面理解是误,谢谢游老师指正!
-
- 引用 游勇
wuzhong 发表于 2015-4-6 23:28
根据我了解的,DR泵的变量压力3bar,即200bar零流量,197bar流量,所以40升/分钟的对应出口压力大约199bar ...
3 Bar是压力设定的重复精度。不同大小的DR变量泵的最大流量和最小流量的压差是不同的
-
- 引用 wuzhong
- 本帖最后由 wuzhong 于 2015-4-7 19:23 编辑
游勇 发表于 2015-4-7 12:57
3 Bar是压力设定的重复精度。不同大小的DR变量泵的最大流量和最小流量的压差是不同的
谢谢,这个还真是自己没注意到!
修正如下:
45-DR泵的变量压力6bar,即200bar零流量,194bar流量,所以40升/分钟的对应出口压力大约198bar,排量27.35cc,流量40.21升。


