搜索
金币充值液压资料下载官方微信群
查看: 24552|回复: 22

[挖掘机] 求教挖机回转液压系统中回转延时阀具体作用和工作原理

  [复制链接]
  • 打卡等级:无名新人
  • 打卡总天数:1
  • 打卡总奖励:1
发表于 2014-7-26 22:15:49 | 显示全部楼层 |阅读模式
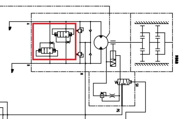
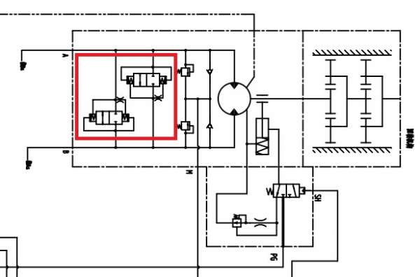
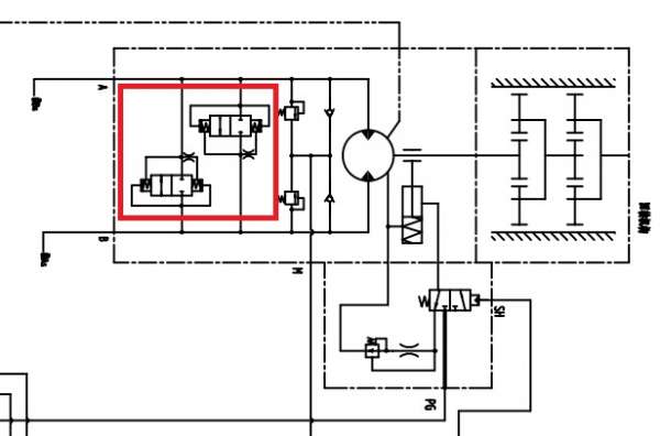
求教:附图中红色线圈中的阀的具体工作原理和功能,它为谁服务?

求教挖机回转液压系统中回转延时阀具体作用和工作原理

求教挖机回转液压系统中回转延时阀具体作用和工作原理

点评

是防止回转摆动的  发表于 2015-2-2 18:45
发表于 2014-7-27 10:38:09 | 显示全部楼层
本帖最后由 清风慕竹 于 2014-7-27 10:56 编辑

这个可能是叫做防反转阀,防止回转停止时马达低压侧变高压,使上车反向转动,当低压侧压力升高到一定程度后防反转阀打开,使马达两侧相通,防止上车反向转动。右下角的那个应该叫做延时阀,防止停止转动时,马达突然停止转动对马达造成伤害,延时阀的作用使解除制动腔内的高压缓慢降低,起到制动缓冲的作用。
回复

使用道具 举报

  • 打卡等级:即来则安
  • 打卡总天数:186
  • 打卡总奖励:554
发表于 2014-7-27 12:27:19 | 显示全部楼层
清风慕竹 发表于 2014-7-27 10:38
这个可能是叫做防反转阀,防止回转停止时马达低压侧变高压,使上车反向转动,当低压侧压力升高到一定程度后 ...

您好,小弟不懂挖机,有点看不明白。
如果图中马达是A-B方向转动,停车时应该是换向阀关闭油路吧,那么B腔压力可能会彪上去,但是红圈中左边的阀,由于阻尼作用,控制油右腔高压,该阀关闭;右边的阀,控制油都接到A腔,而且阻尼在右腔之前,那么该阀也是关闭。但是这与您说的结论不同,请问我哪里理解错了。
谢谢
回复

使用道具 举报

  • 打卡等级:无名新人
  • 打卡总天数:1
  • 打卡总奖励:1
 楼主| 发表于 2014-7-27 12:49:38 | 显示全部楼层
fkccc123 发表于 2014-7-27 12:27
您好,小弟不懂挖机,有点看不明白。
如果图中马达是A-B方向转动,停车时应该是换向阀关闭油路吧,那么B ...

我的理解是,您所说的右边那个阀的控制油都接马达A腔就是把阀控制腔的控制油泄油。
回复

使用道具 举报

  • 打卡等级:无名新人
  • 打卡总天数:1
  • 打卡总奖励:1
 楼主| 发表于 2014-7-27 12:50:23 | 显示全部楼层
清风慕竹 发表于 2014-7-27 10:38
这个可能是叫做防反转阀,防止回转停止时马达低压侧变高压,使上车反向转动,当低压侧压力升高到一定程度后 ...

谢谢您的讲解,受教了!
回复

使用道具 举报

发表于 2014-7-27 13:04:10 | 显示全部楼层
清风慕竹 发表于 2014-7-27 10:38
这个可能是叫做防反转阀,防止回转停止时马达低压侧变高压,使上车反向转动,当低压侧压力升高到一定程度后 ...

防反阀主要作用就是在回转停止时由于主阀芯关闭,此时由于上车回转惯性会继续转动,此时原低压腔变成高压腔,防反阀此时会起到液压制动的作用,当压力升高到设定压力时防反阀打开将 高压释放掉以便起到保护作用。右下角是用来打开回转减速机刹车的,哪里的节流孔主要是延时,保证制动器早打开晚关闭,防止损坏刹车片。
回复

使用道具 举报

发表于 2014-7-27 13:13:22 | 显示全部楼层
本帖最后由 清风慕竹 于 2014-7-27 13:14 编辑
fkccc123 发表于 2014-7-27 12:27
您好,小弟不懂挖机,有点看不明白。
如果图中马达是A-B方向转动,停车时应该是换向阀关闭油路吧,那么B ...

按照你说的图中马达A-B方向转动,液压油由A进入B流出,停车时换向阀关闭油路,那么B腔压力可能会彪上去,这是对的,我的理解是B腔压力升高到一定程度时,由于油液流经右边防反转阀的阻尼节流孔,使右侧防反转阀的左右两侧的压力不同,左侧压力大于右侧压力,使右边防反转阀的阀芯右移,左位接入系统,使马达左右两侧相通,当然这个时间是很短暂的,当油液不流动时,最终还是右边防反转阀的左右两侧压力相同,关闭。同理可分析B进入A流出时的工况,这时左边的防反转阀起作用。

点评

赞同这个说法,楼主好像没有搞明白控制油路  发表于 2015-1-13 15:42
回复

使用道具 举报

  • 打卡等级:即来则安
  • 打卡总天数:186
  • 打卡总奖励:554
发表于 2014-7-27 18:09:22 | 显示全部楼层
清风慕竹 发表于 2014-7-27 13:13
按照你说的图中马达A-B方向转动,液压油由A进入B流出,停车时换向阀关闭油路,那么B腔压力可能会彪上去, ...

您好,这个压力过程我们理解的不同。B腔压力升高后,右边的防反转阀,左侧控制腔直接接到B压力,右侧控制腔通过一个阻尼连接到B压力,所以我在上面说该阀关闭。
请问有没有这个阀的样本,能否传上来看看,只有原理简图可能会有误解。
回复

使用道具 举报

  • 打卡等级:即来则安
  • 打卡总天数:186
  • 打卡总奖励:554
发表于 2014-7-27 18:10:47 | 显示全部楼层
烤肉拌饭1988 发表于 2014-7-27 12:49
我的理解是,您所说的右边那个阀的控制油都接马达A腔就是把阀控制腔的控制油泄油。

对,我和你想的一样,但是这样这个阀并不能正常工作。请问楼主有没有样本,能否传上来仔细看看。
回复

使用道具 举报

  • 打卡等级:伴坛终老
  • 打卡总天数:3542
  • 打卡总奖励:9749
发表于 2014-7-27 20:09:46 | 显示全部楼层
看图应该是防止回转摆动的
回复

使用道具 举报

您需要登录后才可以回帖 登录 | 立即注册

本版积分规则