搜索
金币充值液压资料下载官方微信群
查看: 5389|回复: 6

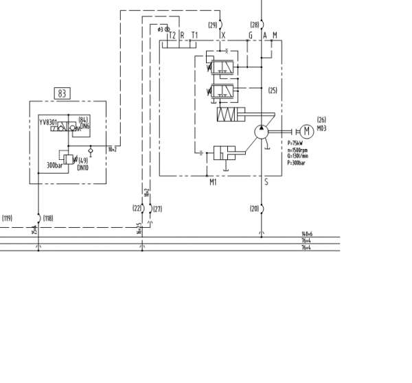
这个A11V泵是怎么个工作原理啊!

[复制链接]
发表于 2014-7-1 20:40:49 | 显示全部楼层 |阅读模式
和上面那个滑阀连的远控阀是 调整系统工作压力的吗?中间的是压力切断阀吗?如果远控溢流阀设置300BAR,那中间的压力切断阀压力设置是不是要大于300BAR+中间滑阀弹簧力! 如果压力切断阀设置的压力低于远控阀的300BAR,是不是系统压力到压力切断阀设定压力就变量了,那么那个远控阀是不是就失去意义了?还望大家多指点。

还有点不太明白,用远控阀来调整,和直接调整切断阀的压力有什么区别。如果我要系统压力保证200,用远控阀调200和用压力切断阀调200有什么不一样呢。  
多谢各位。

这个A11V泵是怎么个工作原理啊!

这个A11V泵是怎么个工作原理啊!
发表于 2014-7-2 07:59:12 | 显示全部楼层
看起来应该是DRS功能,也就是压力切断+负载敏感的
回复

使用道具 举报

  • 打卡等级:无名新人
  • 打卡总天数:1
  • 打卡总奖励:1
发表于 2014-7-2 12:21:14 | 显示全部楼层
远程压力控制加压力切断功能。
稍低一些就可以了
回复

使用道具 举报

  • 打卡等级:无名新人
  • 打卡总天数:4
  • 打卡总奖励:23
发表于 2014-7-2 14:37:54 | 显示全部楼层
这个是压力流量控制
回复

使用道具 举报

 楼主| 发表于 2014-7-2 16:53:41 | 显示全部楼层
贝贝 发表于 2014-7-2 12:21
远程压力控制加压力切断功能。
稍低一些就可以了

这个切断阀感觉和 A10v的不大一样。中间的切断阀要通过上面那个滑阀的油路,如果上面那个阀在右位,切断阀的油是到不了变量活塞啊。 感觉自己理解进入误区了,还请各位指点。
回复

使用道具 举报

  • 打卡等级:无名新人
  • 打卡总天数:1
  • 打卡总奖励:2
发表于 2014-7-2 22:17:03 | 显示全部楼层
你把他想成一个梭阀就行了~就容易理解了。。这东西,我就给改过
,改成了梭阀,一样使用
回复

使用道具 举报

  • 打卡等级:无名新人
  • 打卡总天数:1
  • 打卡总奖励:8
发表于 2014-7-3 09:56:58 | 显示全部楼层
wzfyddmy 发表于 2014-7-2 16:53
这个切断阀感觉和 A10v的不大一样。中间的切断阀要通过上面那个滑阀的油路,如果上面那个阀在右位,切断 ...

请高手解释一下这个问题,当压力切断阀工作时的工作过程,谢谢。
回复

使用道具 举报

您需要登录后才可以回帖 登录 | 立即注册

本版积分规则